اینورتر دانفوس VLT2800؛ راهنمای جامع انتخاب، نصب و بهرهبرداری
مقدمه
اگر بهدنبال یک درایو دانفوس VLT2800 جمعوجور، صنعتی و قابلاعتماد برای کنترل موتور القایی هستید، این مقاله تمامِ آنچه برای انتخاب، نصب و راهاندازی نیاز دارید را یکجا فراهم میکند. تصور کنید چنین پروژه ای دارید: تابلوئی با محدودیت فضا، موتوری با بار متغیر، الزام به کاهش تلفات انرژی و استاندارد EMC. در چنین سناریویی، خرید اینورتر دانفوس VLT2800 با بازه ولتاژی متنوع، ترمینالهای I/O کامل، Brake داخلی و گزینههای شبکه صنعتی، یک انتخاب عالی است. این مقاله با تکیه بر کاتالوگ اینورتر دانفوس VLT2800 و دفترچه رسمی، جزءبهجزءِ مشخصات را پوشش میدهد تا در پایان بتوانید با دیدی شفاف درباره خرید اینورتر دانفوس VLT2800 تصمیم بگیرید.
(ولتاژها، شرایط محیطی، I/O و جداول توان/جریان از دفترچه راهنمای رسمی اینورتر دافنوس vlt 2800 استخراج شدهاند. )
مشخصات فنی کامل اینورتر DANFOSS VLT2800
ورودی/خروجی قدرت و بازههای ولتاژی–توان
- ورودی AC:
- تکفاز 220–240 V (±10%) برای مدلهای 2803 تا 2815.
- سه فاز 200–240 V (±10%) برای مدلهای 2803 تا 2840.
- سه فاز 380–480 V (±10%) برای مدلهای 2805 تا 2882.
- فرکانس شبکه: 50/60 Hz.
- محدوده توان نامی (نمونههای شاخص):
- در تکفاز 380–480 V: از 0.55 kW (نوع 2805) تا 18.5 kW (نوع 2882).
- در تکفاز و سه فاز 200–240 V: از 0.37 kW (نوع 2803) تا 5.5 kW (نوع 2840).
مشخصات کنترلی و عملکردی
- بازه فرکانس خروجی: 0.2–132 Hz (حالت عمومی) و امکان 1–1000 Hz طبق تنظیمات پیشرفته.
- اضافهبار/گشتاور شروع: گشتاور راهاندازی تا 160% برای 60 s و 180% برای 0.5 s (وابسته به واحد/شرایط).
روشهای توقف/ترمز:
- چاپر ترمز داخلی با ترمینالهای 81 (R+) و 82 (R−) برای اتصال مقاومت ترمز (Resistor Brake).
- AC Brake برای بهبود توقف کوتاهمدت بدون مقاومت (اثر کمتر از Resistor Brake).
- اشتراک باس DC (Load Sharing) روی ترمینالهای 88 (+) و 89 (−) با ملاحظات حفاظتی.
- PLC فرایندی داخلی (PID سرعت/فرایند) با پارامترهای اختصاصی.
- پروفایل باس سری: FC Protocol روی RS-485 (انتخابپذیر) و گزینههای Profibus/DeviceNet با کارت افزایشی.
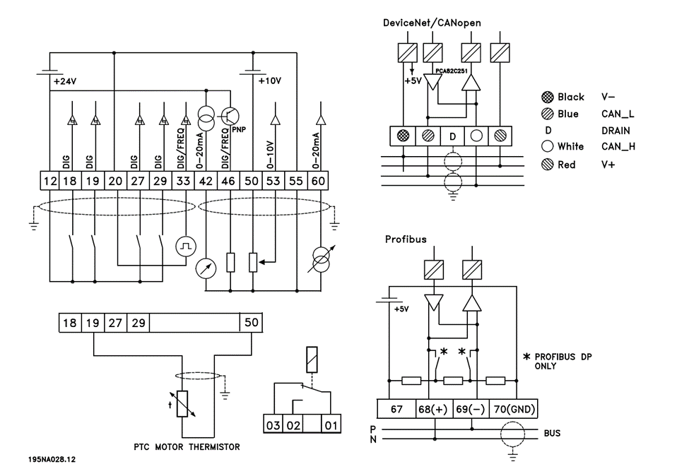
I/O کنترلی (ترمینالها و دامنهها)
- منبع 24V DC داخلی (ترمینال 12، 130 mA).
- ورودیهای دیجیتال: ترمینالهای 18، 19، 27، 29، 33
- آنالوگ ورودی:
- 53: ولتاژ 0–10 V.
- 60: جریان 0/4–20 mA.
- آنالوگ خروجی: 42 با 0/4–20 mA (حداکثر 500 Ω).
- خروجی دیجیتال/فرکانسی: 46 (O.C PNP، تا 25 mA، تا 10 kHz).
- تغذیه +10 V برای پتانسیومتر/ترمیستور: 50 (10.5 V ±0.5 V / 15 mA).
- RS-485: 68 (TX+/RX+)، 69 (TX−/RX−)، مرجع 70، +5 V روی 67 (برای برخی آپشنها).
EMC، ایمنی و شرایط محیطی
- کلاس حفاظتی بدنه: IP20 بهصورت استاندارد (NEMA 1 بهعنوان آپشن برای برخی فریمها).
- دما و ارتفاع: کار تا +45 °C
- فاصله نصب/تهویه: mm 100 بالا و پایین؛ نصب کنارهم مجاز.
- قابلیت استفاده در انواع سیستم های ارتینگ (TT/TN/IT).
- توجه EMC: استفاده از کابل شیلددار و گیره شیلد مطابق دستورالعمل فیلترینگ توصیه میشود.
جدول مقایسه VLT2800 با سریهای FC (نگاه کاربردی)
هدف از این جدول، تصمیمسازی سریع است؛ اعداد دقیق را از دیتاشیت همان سری بررسی کنید.
| سری | فرکانس خروجی | توان | کاربرد |
| VLT Micro Drive FC 51 | VVC+: 0–200Hz | V/f: 0–400Hz | 0/18-22 kW | درایو میکرو عمومی/کامپکت |
| VLT 2800 | 0.2–132Hz (حلقه بسته) 1–1000Hz (حلقه باز) | 0/37-18/5 kW | درایو عمومی کامپکت |
| VLT HVAC Basic Drive FC 101 | 0-400 Hz | 0/25-90 kW | تهویه مطبوع (HVAC) پایه |
| VLT HVAC Drive FC 102 | 0-590 Hz | 1/1-1400 kW | HVAC پیشرفته (سازههای تهویه) |
| VLT AQUA Drive FC 202 | 0-590 Hz | 1/1-1400 kW | پمپها و آب/فاضلاب |
| VLT AutomationDrive FC 301 | 0/2-590Hz | 0/25-75 kW | اتوماسیون عمومی (صنعتی) |
| VLT AutomationDrive FC 302 | از 0/25 تا 75 کیلووات : 0-590 Hz از 90تا 1000 کیلووات:0-590 Hz در حالت کنترلی FLUX: 0-300Hz | 0/25-1400 kW | اتوماسیون پیشرفته (کنترل برداری/سرویسهای افزوده) |
| VLT Decentral FCD 300 | 0/2-132Hz 1-1000Hz | – | دیسنترال IP66/NEMA4X (نصب کنار موتور/روی موتور) |
کاربردهای صنعتی
- پمپ و فن (ND/VT): تهویه خطوط تولید، سیرکولاسیون آب فرایندی، برج خنک کننده—با مزیتِ PID داخلی و ورودی 4–20 mA. (DI/AI و PID)
- نوار نقاله و فیدر (HD/CT): زملنی که نیاز به گشتاور راهاندازی 160% است.
- Mixer/Agitator: کنترل شیب شتاب/کاهش، DC Brake/AC Brake برای توقف نرم.
- ماشینآلات بستهبندی/چاپ: ورودی پالس (ترمینال 33) برای مرجع سرعت و خروجی فرکانس جهت فیدبک به PLC.
نحوه پلاکخوانی در درایو دانفوس VLT2800
- Unit Type (Par. 621): مثلاً VLT 2811 380–480 V نشان میدهد فریم/کد و بازه ولتاژی.
- Software Version (Par. 640): برای همخوانی با مستندات نرمافزار 2.3x.
- Option Types (Par. 628/630): نوع آپشنهای کاربردی/شبکه نصبشده.
دیاگرام ورودی/خروجیهای قدرت
- R/S/T (L1/L2/L3): ورودی سهفاز AC مطابق ولتاژ نامی.
- U/V/W: خروجی سهفاز به موتور.
- P/N (DC Link): دسترسی به باس DC برای اشتراک بار/ترمز (با ملاحظات ایمنی).
- BR+/BR− (81/82): اتصال مقاومت ترمز با کابل شیلددار.
دیاگرام I/O کنترلی و شبکه
- DIها: 18/19/27/29/33 (سطوح لوجیک مطابق جدول).
- AIها: 53 (0–10 V)، 60 (0/4–20 mA)؛ AO: 42 (0/4–20 mA).
- DO/FO: 46 (۰–24 V O.C PNP تا 25 mA / خروجی فرکانسی تا 10 kHz).
- منابع داخلی: 12 (24 V / 130 mA)، 50 (+10 V / 15 mA).
- RS-485: 68/69 با FC Protocol؛ پروفایل کنترلی قابل انتخاب (Profidrive/FC).
اجزا و کیتهای اختیاری
- LCP 2 (کیپد متنی با کابل): راهاندازی چند درایو و کپی/دانلود پارامترها.
- کیت ریموت LCP
- فیلتر/راهنمای EMC (MI.28.B1.02).
- Option Cards برای Profibus/DeviceNet
لیست قیمت درایو دانفوس VLT2800
قیمت اینورتر دانفوس VLT2800 بسته به توان/ولتاژ، فریم، وجود Brake داخلی، آپشنهای شبکه (Profibus/DeviceNet) و سطح حفاظت (IP/NEMA) متفاوت است. برای دریافت پیشنهاد بهروز، استعلام موجودی، و خرید اینورتر دانفوس VLT2800 با «تتا صنعت» 02191091022 تماس بگیرید (واتساپ/تلگرام نیز پاسخگو هستیم).
توجه:میتوانید با تماس با همکاران ما لیست قیمت و کاتالوگ اینورتر دانفوس VLT2800 و مشاوره فنی لازم رادریافت کنید.
نتیجهگیری تخصصی
مطابق با کاتالوگ شرکت ، اینورتر دانفوس VLT2800 هنوز هم برای پروژههای کلاسیکِ ماشینسازی، نوار نقاله، پمپ/فن و کاربردهای عمومی یک درایو قابل اعتماد میباشد: بدنه فشرده، I/O کامل، Brake داخلی و PID فرایندی یک پکیج ساده و کارآمد میسازد. اگر شبکههای مدرن، ایمنی عملکردی، کلاس حفاظتی بالاتر یا کنترل برداری پیشرفته میخواهید، سریهای جدیدتر مانند FC301/FC302 یا FC51 را بسنجید؛ اما برای بسیاری از کاربردهای روزمره، درایو DANFOSS VLT2800 هنوز «بهاندازه کافی خوب» و اقتصادی است.
دریافت کاتالوگ و لیست قیمت اینورتر دانفوس VLT2800
برای انتخاب سریع و مطمئن، قیمت اینورتر دانفوس VLT2800، بررسی موجودی، و خرید اینورتر دانفوس VLT2800 با «تتا صنعت» 02191091022 تماس بگیرید. با ارسال عکس پلاک موتور، ما توان/ولتاژ و آپشنهای مناسب را دقیق پیشنهاد میدهیم.
پرسشهای متداول
❓ آیا VLT2800 چاپر ترمز داخلی دارد؟
بله؛ مقاومت ترمز **(Resistor Brake)** به **ترمینالهای 81/82** متصل میشود و توقف سریع موتور را امکانپذیر میکند.
❓ اگر مقاومت ترمز نداشته باشم چه میشود؟
میتوان **AC Brake** را فعال کرد، اما کارایی آن **کمتر از حالت با مقاومت ترمز** است و زمان توقف طولانیتر خواهد بود.
❓ کدام ترمینال برای ورودی جریان 0/4–20 mA است؟
**ترمینال 60** برای ورودی جریان 0/4–20 mA و **ترمینال 53** برای ورودی ولتاژ 0–10 V استفاده میشود.
❓ کلاس حفاظتی بدنه چقدر است؟
استاندارد **IP20** است و در برخی فریمها **پوشش NEMA 1** بهصورت آپشن ارائه میشود.
❓ شرایط دمایی و تهویه چگونه است؟
محدوده کاری IP20 تا **+45 °C** (میانگین 24 ساعته 40 °C). حداقل **100 mm فاصله بالاوپایین** توصیه شده و امکان نصب **در کنار هم** وجود دارد.
نمایش 1–20 از 160 نتیجه


